位置:首页 > 产品中心
PTB111高温熔体压力传感器
型号:PTB111

产品介绍

     该系列高温熔体压力传感器/变送器采用国际先进的高精度高稳定传感器,配以ASIS高性能放大电路,经过数千次疲劳冲击,高,低温循环老化及精密的数字温度补偿工艺,再经过不锈钢全封焊(激光焊接)精制而成。

通过传感器把熔体/流体压力的大小转换成电的信号(如:mV、mA、V)输出,以供控制系统的其它设备(如:压力控制仪表、变频器、PLC等)使用,实现设备整个系统开环或闭环的自动化控制。

     高质量的传感器,严格的校验工艺,及完善的装配工艺确保了该产品的优异品质。适用于测量100℃~458℃化纤纺丝、聚酯、橡塑机械等高温熔体/流体的压力测量与控制。PT系列传感器与本厂的PY系列仪表配套使用能满足不同用户的各种要求,也可直接与进口仪表(如:DYNISCO)配套使用,不需做任何调整或改动,连接螺纹、引出接插件等全部兼容。砌底解决客户的各种需要。

 

特点:

■不锈钢隔离膜片一体化结构,可适应恶劣环境

■性能可靠、准确度高、输出信号大、动态性能好

■0~0.5~250MPA

■多种标准信号输出选择,用户调试方便

■防雷击,抗电磁/射频干扰

■供电电源范围宽(10~40V)

■耐高温(458℃)零点漂移小

 

典型应用:

模具腔体压力测量与控制

冶金,机械,环保

石油化纤设备测量与控制

柴油机、船舶高温流体测量与控制

自控系统和测试系统

 

量    程 :0~0.5~250(MPa)

综合精度 :0.2%FS、0.5%FS、1.0%FS(任选)

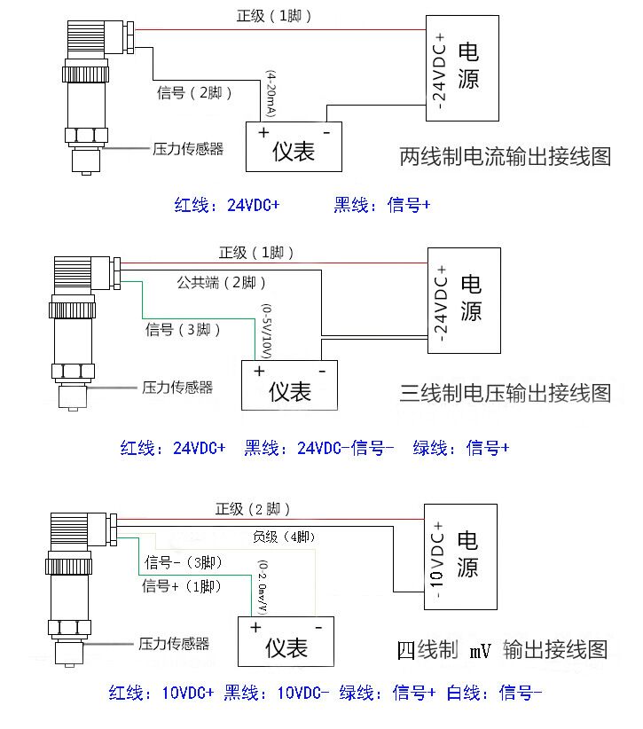
输出信号 :2.0mV/V、2.5mV/V、3.33mV/V、4~20mA、0~5V、1~5V、0~10V

供电电压 :传感器:10VDC/ 变送器:24VDC

安全过载: 120%FS

极限过载: 150%FS

长期稳定性: ≤±0.5%FS/年

介质温度 :-20~200℃~400℃

环境温度 :-20~85℃

零点温漂:≤0.1MPa/100℃

测量介质:熔体、流体、气体

外壳材料:不锈钢

信号引出件:五芯或六芯镀金进口接插件
螺纹连接:1/2″-20UNF, M14×1.5, M18×1.5, G3/4特殊设计

广州指南针传感仪器有限公司
获取底价
提交后,商家将派代表为您专人服务
 
相关产品:
| 首页 | CAS NO | 联系我们 | 会员服务 | 推广服务 | 友情链接 |
版权所有 CopyRight © 2008-2026 粤ICP备08119708号