高压采用稀有金属合金材料,经过特殊工艺处理,一体化设计,全不锈钢焊接封装外壳,激光调阻温度补偿,配以高性能数字处理电路,出厂经高低温老化和长期疲劳试验,长期稳定性好,超长的工作寿命,在超高压力范围内保持安全稳定工作。
特点:
■不锈钢隔离膜片一体化结构,可适应恶劣环境
■小体积,高精度,高性价比,高稳定性
■0~150~800MPA
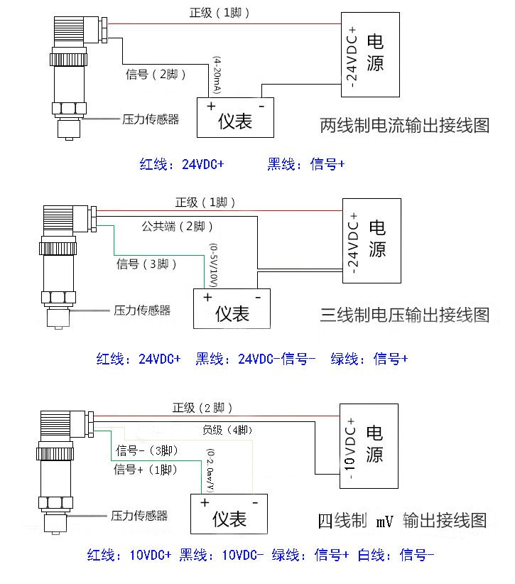
■多种标准信号输出选择,用户调试方便
■防雷击,抗电磁/射频干扰
■供电电源范围宽(5~40V)
■无灌充液体,受温度影响极小
产品用途:
冶金机械、高压水切割、高压清洗、高压食品机械、高压水射流、水刀等,静压机、大型液压机、液压系统、增压系统、超高增压泵、石油化工,军事装备、超高压力的工业设备等
量程:0~150~600MPa 任意可选
准确度:±0.2%FS、±0.5%FS(包括非线性重复性迟滞性在内的综合误差)
输出信号:4~20mADC(两线制)、0~10mADC、0~20mADC、0.5~4.5VDC、0~5VDC、1~5VDC、0~10VDC(三线制)
供电电压:5~40VDC(两线制),15~40VDC(三线制)
介质温度:-20℃~85℃、-30℃~125℃可选
环境温度:-20℃~85℃
零点温度漂移:≤±0.02%FS℃
量程温度漂移:≤±0.02%FS℃
补偿温度:0~70℃
安全过载:150%FS℃
极限过载:200%FS℃
响应时间:5 mS(上升到90%FS)
振动影响:对频率为10~100KHZ,加速度为10g,全部影响小于±0.1%FS
测试介质:与17-4PH不锈钢兼容的各种液体,气体
外壳材料:304或316不锈钢
长期稳定性:≤±0.2%FS/年
压力连接:M20*1.5 M22*1.5 M16*1.5 M11*1 NPT1/4 NTP1/2 NTP3/8 G1/8 G1/2 G1/4 G3/8,1/2-20UNF、等,其它螺纹可依据客户要求设计
电气连接:M12连接器,赫斯曼3009连接器



