正负压差传感器/变送器采用纯进口(美国)电容式差压芯片(美国)组装而成,外壳为铝合金、不锈钢结构。两个压力接口为M10螺纹和旋塞、Ф6塔头结构,可直接安装在测量管道上或通过引压管连接
特点:
■小体积,高精度,高性价比,高稳定性
■0~0.05~100KPA
■多种标准信号输出选择,用户调试方便
■防雷击,抗电磁/射频干扰
■供电电源范围宽(5~40V)
■无灌充液体,受温度影响极小
典型应用:
楼宇自控
锅炉送风
井下通风
电力煤炭行业压力过程控制领域。
主要技术参数:
量程: ±(50Pa~200Pa~1KPa~10KPa ~100KPa)
耐压:量程值的三倍
综合精度: 0.5%FS、1.0%FS
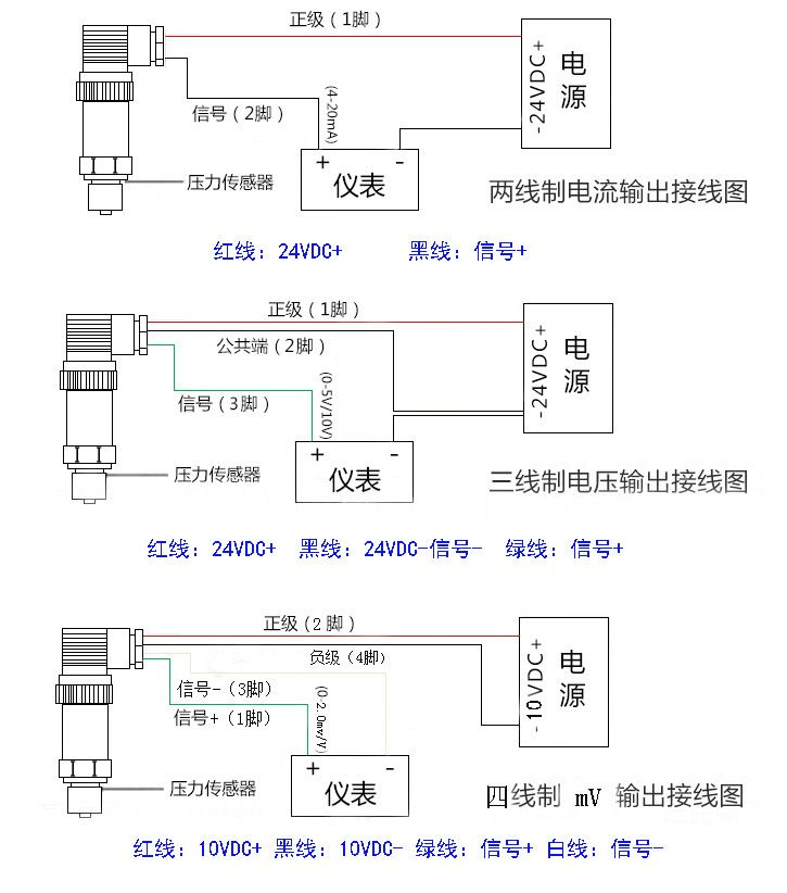
输出信号: 4~20mA(二线制)、0~5V、1~5V、0~10V(三线制)
供电电压: 24DCV(9~36DCV)
介质温度: -20~85℃
环境温度:常温(-20~85℃)
零点温漂移:≤±0.05%FS℃
量程温度漂移:≤±0.05%FS℃
补偿温度:0~70℃
安全过载:150%FS
极限过载:200%FS
响应时间:5 mS(上升到90%FS)
负载电阻:电流输出型:最大800Ω;电压输出型:大于50KΩ
绝缘电阻:大于2000MΩ(100VDC)
密封等级: IP65
长期稳定性能: 0.1%FS/年
振动影响:在机械振动频率20Hz~1000Hz内,输出变化小于0.1%FS
电气接口(信号接口):引出导线
机械连接(螺纹接口): M10×1、Φ8塔头,可按用户要求设计生产


