位置:首页 > 产品中心
PTB202通用型压力传感器
型号:PTB202

产品介绍


      该系列压力变送器采用国际先进的高精度高稳定传感器,配以ASIS高性能放大电路,经过数千次疲劳冲击,高,低温循环老化及精密的数字温度补偿工艺,再经过不锈钢全封焊(激光焊接)精制而成。

    高质量的传感器,严格的校验工艺,及完善的装配工艺确保了该产品的优异品质。特别适合用于对液压、气压等介质的压力进行测量,甚至用于恶劣环境如污水、蒸汽、轻度腐蚀性、气体测量。

    砌底解决客户的各种需要。

 

特点:

■不锈钢隔离膜片一体化结构,可适应恶劣环境

■小体积,高精度,高性价比,高稳定性

■0~0.5~100MPA

■多种标准信号输出选择,用户调试方便

■防雷击,抗电磁/射频干扰

■供电电源范围宽(5~40V)

■无灌充液体,受温度影响极小

 

典型应用:

 液压气压控制
 楼宇自控,恒压供水
 冶金,机械,环保
 技术性能医疗,真空设备
 石化管道测压
 自控系统和测试系统


量程:0~0.5~100MPa 任意可选

准确度:±0.25%FS,±0.5%FS(包括非线性重复性迟滞性在内的综合误差)

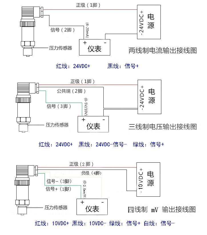
输出信号:4~20mADC(两线制)、0~10mADC、0~20mADC、0.5~4.5VDC、

                                0~5VDC、1~5VDC、0~10VDC(三线制)

供电电压:5~40VDC(两线制),15~40VDC(三线制)

介质温度:-20℃~85℃

环境温度:-20℃~85℃

零点温度漂移:≤±0.02%FS℃

量程温度漂移:≤±0.02%FS℃

补偿温度:0~70℃

安全过载:150%FS

极限过载:200%FS

响应时间:5 mS(上升到90%FS)

振动影响:对频率为10~100KHZ,加速度为10g,全部影响小于±0.1%FS

测试介质:与17-4PH不锈钢兼容的各种液体,气体

外壳材料:304或316不锈钢

长期稳定性:≤±0.2%FS/年

压力连接:M20*1.5螺纹或用户自选.

电气连接:密封端子直接引线,四芯航空接插件,赫斯曼3009连接器























广州指南针传感仪器有限公司
获取底价
提交后,商家将派代表为您专人服务
 
相关产品:
| 首页 | CAS NO | 联系我们 | 会员服务 | 推广服务 | 友情链接 |
版权所有 CopyRight © 2008-2026 粤ICP备08119708号