位置:首页 > 产品中心
PTB704防腐压力变送器
型号:PTB704

产品介绍

     该系列压力变送器采用国际先进的高精度高稳定传感器,配以ASIS高性能放大电路,经过数千次疲劳冲击,高,低温循环老化及精密的数字温度补偿工艺,再经过精密封装而成。

 

     高质量的传感器,严格的校验工艺,及完善的装配工艺确保了该产品的优异品质。适合用于各种液压、气压等介质的压力进行测量,甚至用于腐蚀性液体、气体测量。砌底解决客户的各种需要。

 

特点:

■聚四氟外壳,可适应各种恶劣环境

■小体积,高精度,高性价比,高稳定性

■0~0.01~5MPA

■多种标准信号输出选择,用户调试方便

■防雷击,抗电磁/射频干扰

■供电电源范围宽(10-40V)

■无灌充液体,受温度影响极小

 

典型应用:

 液压气压控制
 楼宇自控,恒压供水
 冶金,机械,环保
 技术性能医疗,真空设备
 石化管道测压
 自控系统和测试系统


量程:0~0.01~3MPa 任意可选

准确度:±0.25%F,±0.5%FS(包括非线性重复性迟滞性在内的综合误差)

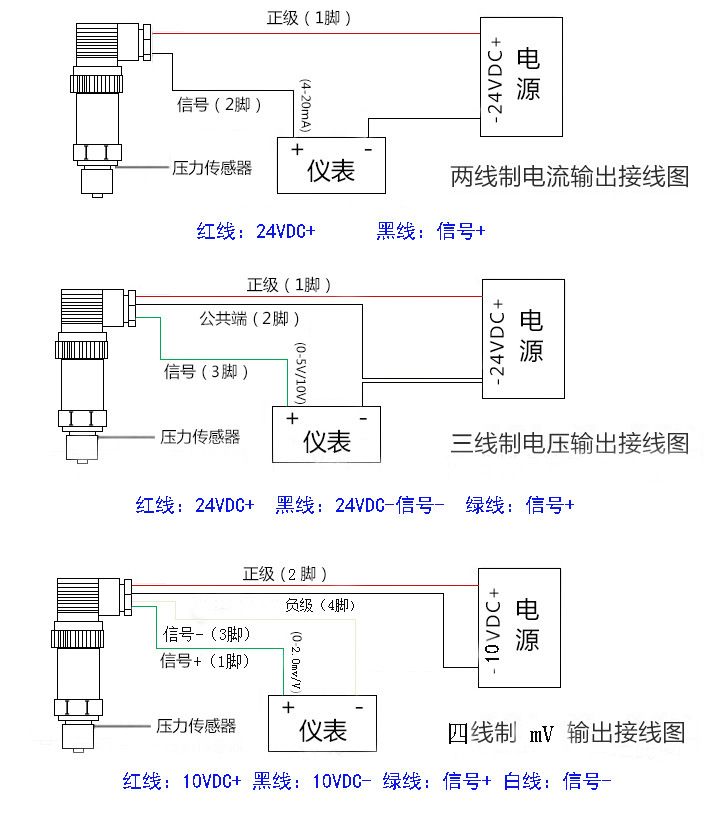
输出信号:4~20mADC(两线制)、0~20mADC、0~5VDC、0~10VDC(三线制)

供电电压:10~40VDC(两线制),15~40VDC(三线制)

介质温度:-20℃~85℃

环境温度:-20℃~85℃

零点温度漂移:≤±0.02%FS℃

量程温度漂移:≤±0.02%FS℃

补偿温度:0~70℃

安全过载:120%FS

极限过载:150%FS

响应时间:5 mS(上升到90%FS)

振动影响:对频率为10~100KHZ,加速度为10g,全部影响小于±0.1%FS

测试介质:各种液体,气体

外壳材料:聚四氟

压力连接:M20*1.5  M22*1.5   M16*1.5 M1*1   NPT1/4    NTP1/2  NTP3/8  G1/8G1/2 G1/4 

                        G3/8  1/2-20UNF等,其它螺纹可依据客户要求设计

电气连接:直接引线,赫斯曼3009连接器













广州指南针传感仪器有限公司
获取底价
提交后,商家将派代表为您专人服务
 
相关产品:
| 首页 | CAS NO | 联系我们 | 会员服务 | 推广服务 | 友情链接 |
版权所有 CopyRight © 2008-2026 粤ICP备08119708号