位置:首页 > 产品中心
PTB412高温油井压力传感器
型号:PTB412

产品介绍


概述:

    该系列压力传感器采用国际先进的高精度高稳定传感器,经过数千次疲劳冲击,高,低温循环老化及精密的温度补偿工艺,再经过不锈钢封装精制而成。

 

     不锈钢隔离膜片一体化结构,可适应恶劣环境,无灌充液体,受温度影响极小

 

     高质量的传感器,严格的校验工艺,及完善的装配工艺确保了该产品的优异品质。特别适合用于油井,内燃机,锅炉,压缩机等高温高压恶劣环境的压力测量。

 

 

特点:

■不锈钢隔离膜片一体化结构,可适应恶劣环境

■小体积,高精度,高性价比,高稳定性

■0~1~200MPA

■无灌充液体,受温度影响极小

 

典型应用:

 液压气压控制
 楼宇自控,恒压供水
 冶金,机械,环保
 技术性能医疗,真空设备
 石化管道测压
 自控系统和测试系统


量程:0~1~200MPa 任意可选

准确度:±0.1%FS、±0.2%FS、±0.5%FS(包括非线性重复性迟滞性在内的综合误差)

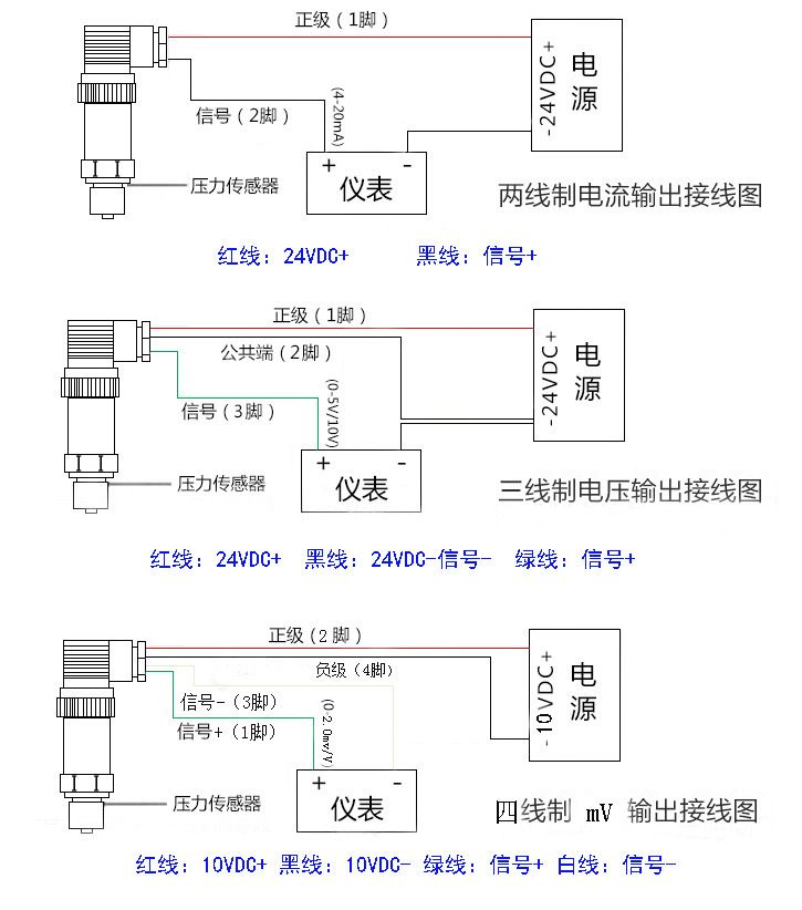
输出信号:1mV/V、1.5mV/V、2mV/V

供电电压:10VDC(6~12VDC)

介质温度:-40℃~155℃

环境温度:-40℃~155℃

零点温度漂移:≤±0.01%FS℃

量程温度漂移:≤±0.01%FS℃

安全过载:150%FS

极限过载:200%FS

响应时间:5 mS(上升到90%FS)

测试介质:与17-4PH不锈钢兼容的各种液体,气体

外壳材料:304或316不锈钢

长期稳定性:≤±0.1%FS/年

压力连接:M20*1.5螺纹或用户自选.

电气连接:直接引线,航空接插件

 





















广州指南针传感仪器有限公司
获取底价
提交后,商家将派代表为您专人服务
 
相关产品:
| 首页 | CAS NO | 联系我们 | 会员服务 | 推广服务 | 友情链接 |
版权所有 CopyRight © 2008-2026 粤ICP备08119708号